daikin rzq100 en erreur u4 + aj tech
-
dada
- Très assidu

- Messages : 160
- Enregistré le : dim. janv. 25, 2009 1:55 pm
- Travaillez-vous dans le domaine des énergies ou du chauffage : Non
daikin rzq100 en erreur u4 + aj tech
Bonjour,
Nous venons vers vous car nous avons une panne U4 sur notre Daikin rzq 100 c'est-à-dire: "problèmes de transmission entre l' unité extérieure et l' unité intérieure "
Nous pensons que la carte électonique a un souci
Nous avons ouvert la machine, les leds rouges et vertes sont éteintes
Avez-vous un schéma précis de la carte électronique?
comment arriver à réparer nous même cette panne?
merci par avance de votre aide!
Nous venons vers vous car nous avons une panne U4 sur notre Daikin rzq 100 c'est-à-dire: "problèmes de transmission entre l' unité extérieure et l' unité intérieure "
Nous pensons que la carte électonique a un souci
Nous avons ouvert la machine, les leds rouges et vertes sont éteintes
Avez-vous un schéma précis de la carte électronique?
comment arriver à réparer nous même cette panne?
merci par avance de votre aide!
-
Isaak
- Très assidu

- Messages : 104
- Enregistré le : sam. oct. 16, 2010 12:22 am
- Localisation : Le Havre
- Travaillez-vous dans le domaine des énergies ou du chauffage : Non
Coucou,
pour avoir traité cette erreur sur une pac A/A daikin,
nous avons commencé par tout décabler sur la platine de l'unité extérieure
puis recabler un par un les câbles et c'est reparti... ( procèdure faite avec un technicien SAV DAIKIN au téléphone)
cette erreur U4 n'est généralement pas trop grave mais chiante à enlever..
bon courage
pour avoir traité cette erreur sur une pac A/A daikin,
nous avons commencé par tout décabler sur la platine de l'unité extérieure
puis recabler un par un les câbles et c'est reparti... ( procèdure faite avec un technicien SAV DAIKIN au téléphone)
cette erreur U4 n'est généralement pas trop grave mais chiante à enlever..
bon courage
-
dada
- Très assidu

- Messages : 160
- Enregistré le : dim. janv. 25, 2009 1:55 pm
- Travaillez-vous dans le domaine des énergies ou du chauffage : Non
daikin rzq100 en erreur u4 + aj tech
merci pour cette piste
pour l'instant, on a tout débranché puis reconnecté au niveau de la carte, certes de façon aléatoire...
mais, cela n'a pas fonctionné!
que nous conseillez-vous?
pour l'instant, on a tout débranché puis reconnecté au niveau de la carte, certes de façon aléatoire...
mais, cela n'a pas fonctionné!
que nous conseillez-vous?
-
ummolae
- Resp. Section

- Messages : 3602
- Enregistré le : ven. nov. 03, 2006 7:33 pm
- Travaillez-vous dans le domaine des énergies ou du chauffage : Non
Re: daikin rzq100 en erreur u4 + aj tech
Bonjourdada a écrit :Nous avons ouvert la machine, les leds rouges et vertes sont éteintes. Avez-vous un schéma précis de la carte électronique?
comment arriver à réparer nous même cette panne?
Pour bien préciser les choses en fonctionnement normal :
Dans l'unité externe Daikin sur la carte de commande générale
LED Rouge = éteinte - LED Verte clignotante
Dans le module hydraulique Ajtech
LED Verte clignotante
Sur le module de commande
LED Rouge allumée et fixe, si cette LED est clignotante, cela indique un problème de communication Externe/interne
Le Code d'erreur U4 est bien un problème de "communication" entre les modules externes et internes, la communication n'est pas qu'un problème de câblage.
La liaison entre les deux modules se fait par l'intermédiaire d'un câble à 3 fils, connectés aux bornes 1,2 et 3 des 2 modules, le fil 1 intègre 2 contacts de sécurité ( pressostat et débit d'eau ) à vérifier la continuité en priorité, ensuite contrôler la continuité des fils 2 et 3, si ces 3 fils assurent bien la continuité entre les 2 modules, il faudra supputer un problème de carte électronique, si c'est le cas, ce n'est pas réparable en dehors d'un banc de test Daikin, la carte sera à changer par le réparateur.
-
dada
- Très assidu

- Messages : 160
- Enregistré le : dim. janv. 25, 2009 1:55 pm
- Travaillez-vous dans le domaine des énergies ou du chauffage : Non
daikin rzq100 en erreur u4 + aj tech
en ce qui concerne la continuité, on pense qu'elle existe puisque nous avons une tension de 220V entre 1&2 à l'intérieur comme à l'extérieur et de 5v entre 2&3 ui comme ue
à savoir que nous avons fait le test du manuel daikin des erreurs codes
en 3-96 pour troubleshooting 1, nous avons OUI/OUI/OUI
en 3-97 pour troubleshooting 2, nous avons NON/NON/NON/YES/NON
voici pour les tests...
à savoir que nous avons fait le test du manuel daikin des erreurs codes
en 3-96 pour troubleshooting 1, nous avons OUI/OUI/OUI
en 3-97 pour troubleshooting 2, nous avons NON/NON/NON/YES/NON
voici pour les tests...
-
dada
- Très assidu

- Messages : 160
- Enregistré le : dim. janv. 25, 2009 1:55 pm
- Travaillez-vous dans le domaine des énergies ou du chauffage : Non
daikin rzq100 en erreur u4 + aj tech
par contre, nous n"avons pas de tension aux bornes 8 & 9 du module ajtech, que cela signifie-t-il?
-
ummolae
- Resp. Section

- Messages : 3602
- Enregistré le : ven. nov. 03, 2006 7:33 pm
- Travaillez-vous dans le domaine des énergies ou du chauffage : Non
Re: daikin rzq100 en erreur u4 + aj tech
Concernant la communication UI/UE avez vous vérifier l'état du fusible sur la carte principale indiqué F1U, c'est l'entrée de la commande.dada a écrit :par contre, nous n"avons pas de tension aux bornes 8 & 9 du module ajtech, que cela signifie-t-il?

Les bornes 8/9 sont la reprise de tension de la vanne 4 voies, lorsque la PAC est en position chaud, la v4v est alimentée et cette tension arrive aux bornes 8/9, cette tension permet de faire monter le relais Hiver/Eté.
Si ce relais n'est pas "monté", le pilotage de la PAC se fait par le thermostat normalement utiliser pour le rafraichissement. Curieux, mais il y déjà eu des cas semblables, la notice installateur n'est pas très claire à ce sujet.
Quel modèle de machine avez vous ??
Modifié en dernier par ummolae le dim. nov. 14, 2010 6:30 pm, modifié 1 fois.
-
dada
- Très assidu

- Messages : 160
- Enregistré le : dim. janv. 25, 2009 1:55 pm
- Travaillez-vous dans le domaine des énergies ou du chauffage : Non
daikin rzq100 en erreur u4 + aj tech
nous avons une daikin rzq100 et un module ajtech 100 mis en route en 2006
vous faut-il d'autres précisions?
en clair, cela signifie-t-il qu'il y a un souci de fabrication sur notre module ajtech qui aurait pu occasioner un dysfonctionnement de l'ue?
dois-je arrêter l'ue afin de stopper l'erreur u4?
pour info: je possède une ecs hautec branché sur le retour du PC
vous faut-il d'autres précisions?
en clair, cela signifie-t-il qu'il y a un souci de fabrication sur notre module ajtech qui aurait pu occasioner un dysfonctionnement de l'ue?
dois-je arrêter l'ue afin de stopper l'erreur u4?
pour info: je possède une ecs hautec branché sur le retour du PC
-
dada
- Très assidu

- Messages : 160
- Enregistré le : dim. janv. 25, 2009 1:55 pm
- Travaillez-vous dans le domaine des énergies ou du chauffage : Non
daikin rzq100 en erreur u4 + aj tech
finalement, le symbole A vient de disparaître juste à l'instant par le biais du bouton passant de chauffage à rafraîchissement...
-
dada
- Très assidu

- Messages : 160
- Enregistré le : dim. janv. 25, 2009 1:55 pm
- Travaillez-vous dans le domaine des énergies ou du chauffage : Non
daikin rzq100 en erreur u4 + aj tech
oui, la résistance du fusible F1u est quasi nulle, il semble en parfait état de marche visuellement
sur la carte inverter, l'autre fusible (soudé) a une résistance (équivalente) non nulle (variable: en fonction des charges des condensateurs?)
la procédure de diagnostic du manuel d'entretien daikin associée à la panne U4 nous emmène à une malfonction de l'alimentation ou de la carte unité extérieur (mauvais pronostic...)
sur la carte inverter, l'autre fusible (soudé) a une résistance (équivalente) non nulle (variable: en fonction des charges des condensateurs?)
la procédure de diagnostic du manuel d'entretien daikin associée à la panne U4 nous emmène à une malfonction de l'alimentation ou de la carte unité extérieur (mauvais pronostic...)
-
dada
- Très assidu

- Messages : 160
- Enregistré le : dim. janv. 25, 2009 1:55 pm
- Travaillez-vous dans le domaine des énergies ou du chauffage : Non
daikin rzq100 en erreur u4 + aj tech
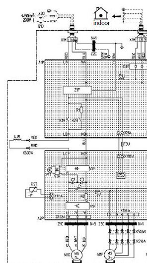
Après mesure avec l'appareil sous tension, nous avons le 230V au niveau des bornes d'arrivée NA et LA, mais plus au niveau des sorties NB et LB du composant Z1F (noise filter avec absorbeur de surtension à 3 étages). La perte de tension se produit au niveau du 3ème étage.
Par contre, au niveau du connecteur X8A (alim vers la carte inverter?) on a bien les 230V et le fusible F3U est OK.
Donc serait-ce un pb sur le 3ème étage du Z1F survenu à la suite d'une éventuelle surtension lors de la coupure électrique EDF que l'on a eue vendredi???
Par contre, au niveau du connecteur X8A (alim vers la carte inverter?) on a bien les 230V et le fusible F3U est OK.
Donc serait-ce un pb sur le 3ème étage du Z1F survenu à la suite d'une éventuelle surtension lors de la coupure électrique EDF que l'on a eue vendredi???
-
dada
- Très assidu

- Messages : 160
- Enregistré le : dim. janv. 25, 2009 1:55 pm
- Travaillez-vous dans le domaine des énergies ou du chauffage : Non
daikin rzq100 en erreur u4 + aj tech
pour info, le fusible F2U (soudé) a été ponté avec un "mini"fil decuivre, mais sans résultat...
pour info, où se situe la diode verte de l'ajtech, merci?
pour info, où se situe la diode verte de l'ajtech, merci?
-
ummolae
- Resp. Section

- Messages : 3602
- Enregistré le : ven. nov. 03, 2006 7:33 pm
- Travaillez-vous dans le domaine des énergies ou du chauffage : Non
Re: daikin rzq100 en erreur u4 + aj tech
Bonsoirdada a écrit :Après mesure avec l'appareil sous tension, nous avons le 230V au niveau des bornes d'arrivée NA et LA, mais plus au niveau des sorties NB et LB du composant Z1F (noise filter avec absorbeur de surtension à 3 étages). La perte de tension se produit au niveau du 3ème étage.
Attention sur les groupes RZQ100/125, les sorties NB/LB sont sous la dépendance des relais K1N et K2R qui peuvent ne pas être fermés sur différentes séquences de fonctionnement.

La diode verte AJTECH, se trouve à l'intérieur du module hydraulique sur la carte de régulation Daikin.

-
dada
- Très assidu

- Messages : 160
- Enregistré le : dim. janv. 25, 2009 1:55 pm
- Travaillez-vous dans le domaine des énergies ou du chauffage : Non
Re: daikin rzq100 en erreur u4 + aj tech
Après réparation des cartes électroniques chez un spécialiste (300€ chacune), le pb est le même...
Mesure de résistance aux bornes d'un des moteurs de ventilation: 2 fils en court-circuit! (bleu = V- et marron =???)
Et comme par hasard, le spécialiste avait détecté (puis remplacé) une diode défectueuse reliée au connecteur de ce moteur!
Donc 2ème hypothèse envisagée: pb sur moteur de ventilation qui nous a grillé une (voire deux!) diodes sur la carte inverter.
Prochaine manip (demain) : débrancher le moteur suspect et voir si le voyant h1p clignote...
Mesure de résistance aux bornes d'un des moteurs de ventilation: 2 fils en court-circuit! (bleu = V- et marron =???)
Et comme par hasard, le spécialiste avait détecté (puis remplacé) une diode défectueuse reliée au connecteur de ce moteur!
Donc 2ème hypothèse envisagée: pb sur moteur de ventilation qui nous a grillé une (voire deux!) diodes sur la carte inverter.
Prochaine manip (demain) : débrancher le moteur suspect et voir si le voyant h1p clignote...
-
dada
- Très assidu

- Messages : 160
- Enregistré le : dim. janv. 25, 2009 1:55 pm
- Travaillez-vous dans le domaine des énergies ou du chauffage : Non
Re: daikin rzq100 en erreur u4 + aj tech
Autre précision: la diode verte coté ajtech clignote bien
Au cas où: est-ce que qqn a une idée du prix d'un moteur de ventilation (brushless DC 70W: KFD-325-70-8A)?

Au cas où: est-ce que qqn a une idée du prix d'un moteur de ventilation (brushless DC 70W: KFD-325-70-8A)?
